Bonjour,
Si je comprend bien a froid le thermocontact est ferme et laisse passer le courant vers l'injecteur a froid.
Ma question si le demarrage prend plus longtemps que prevu comment ou avec qu'elle procedure qui temporise celui ci ?.
Car pour moi je sens de l'essence et pourtant j'entend les "tic tic" des relais qui temporisent le thermo du moins c'est que je crois.
Merci A tous
tahar yacoub
Fontionnement thermocontact
Modérateurs : DominiqueHok, DominiqueHok, DominiqueHok, DominiqueHok, DominiqueHok
Re: Fontionnement thermocontact
Bonjour Tahar,
Le schéma ci-dessous répond à ta question!
En effet, en même temps que l’on alimente l’injecteur de départ à froid, on alimente une résistance chauffante au niveau de thermo contact. D’où son nom de thermo contact temporisé, il coupera la masse de l’injecteur si le démarreur est trop sollicité avant que le moteur ne démarre.
Voir page 30 et 31 du fichier cours injection.pdf.
Le schéma ci-dessous répond à ta question!
En effet, en même temps que l’on alimente l’injecteur de départ à froid, on alimente une résistance chauffante au niveau de thermo contact. D’où son nom de thermo contact temporisé, il coupera la masse de l’injecteur si le démarreur est trop sollicité avant que le moteur ne démarre.
Voir page 30 et 31 du fichier cours injection.pdf.
- Fichiers joints
-
- Injecteur-depart.jpg (21.28 Kio) Vu 2477 fois
Re: Fontionnement thermocontact
Salut Gérard.
donc si je sens de l'essece
(noyé) Ca veut dire que le thermo ne chauffe pas et alors ne met jamais le circuit injecteur a la masse , l'injecteur a froid fontionne continuellement.
c'EST QUOI la fonction du relai alors ?
Merci.
donc si je sens de l'essece
(noyé) Ca veut dire que le thermo ne chauffe pas et alors ne met jamais le circuit injecteur a la masse , l'injecteur a froid fontionne continuellement.
c'EST QUOI la fonction du relai alors ?
Merci.
Re: Fontionnement thermocontact
Ton allumage est il bon?
En fait ton contact temporisé est almenté tant que tu demarres. Mais au bout de 6 secondes max, celui ci en chauffant, deforme le bilame et n'alimente plus l'injecteur de départ à froid!
Pour voir s'il fonctionne comme il faut, debranche le fil rouge sur ton relais gelbon (alim demarreur) et debranche le fil Haute tension de ta bobine. Démonte ton injecteur de départ à froid et met un récipient en dessous. Ensuite actionne ton demarreur, verifie que ton injecteur pulvérise de l'essence pendant au maximum 6 secondes.
En fait ton contact temporisé est almenté tant que tu demarres. Mais au bout de 6 secondes max, celui ci en chauffant, deforme le bilame et n'alimente plus l'injecteur de départ à froid!
Pour voir s'il fonctionne comme il faut, debranche le fil rouge sur ton relais gelbon (alim demarreur) et debranche le fil Haute tension de ta bobine. Démonte ton injecteur de départ à froid et met un récipient en dessous. Ensuite actionne ton demarreur, verifie que ton injecteur pulvérise de l'essence pendant au maximum 6 secondes.
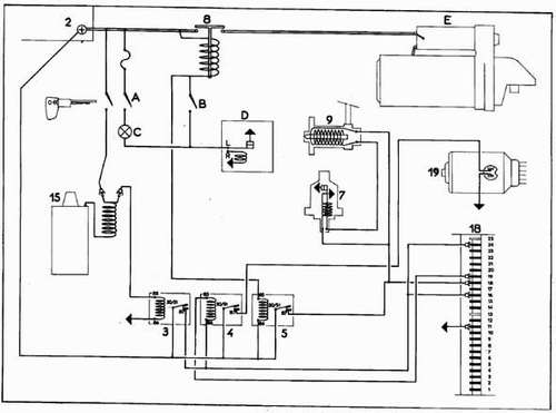
Re: Fontionnement thermocontact
Le relais d’impulsion (5) permet de mettre sous tension lorsque le contacteur de démarreur (B) est fermé:
Le thermo contact temporisé (7), circuit de réchauffage.
La borne 18 du calculateur.
L’injecteur de départ à froid.
Comme tu peux le voir sur le schéma ci-dessous.
Le thermo contact temporisé (7), circuit de réchauffage.
La borne 18 du calculateur.
L’injecteur de départ à froid.
Comme tu peux le voir sur le schéma ci-dessous.
- Fichiers joints
-
- Circuit-demarrage.jpg (28.57 Kio) Vu 2477 fois