Freinage

Tout ce qui a rapport à l'hydraulique et à la suspension hydro-pneumatique

Modérateurs : DominiqueHok, DominiqueHok, DominiqueHok, DominiqueHok, DominiqueHok

Avatar du membre
Eric_cpn
Messages : 1081
Enregistré le : sam. 3 nov. 2012 18:48
Pays :
Numéro de membre :
Localisation : Orléans (45)

Re: Freinage

Message par Eric_cpn »

L'accu frein ne sert qu'à avoir une réserve de pression, en cas d'avarie du système hydraulique et encore, si la bille anti retour fait toujours son office.
Donc même mort et les freins purgés, cela ne provoque pas ton problème.

Pour les schémas hydrauliques, ils sont différents selon les générations de DS et ID.
Comme je ne sais toujours pas de quel modèle il s'agit, je ne peux que te conseiller de taper sur google "BK23"
Il y a plein de documents téléchargeables et notamment les dictionnaires de réparations exposant les schemas hydrau.
Eric- DS23 IE 1973 AM73- ID19F 1965 AM66 - ID19P AM59
christophe59560
Messages : 20
Enregistré le : dim. 2 avr. 2023 22:19
Pays : France
Numéro de membre :

Re: Freinage

Message par christophe59560 »

Bonjour

Ok merci, le modèle est un DS20 boite hydraulique de 1970 .


Quel élément amène la pression au frein avant alors ?

Merci
Avatar du membre
Ganesh
Messages : 197
Enregistré le : dim. 20 janv. 2013 20:55
Pays : france
Numéro de membre :
Localisation : Isère 38

Re: Freinage

Message par Ganesh »

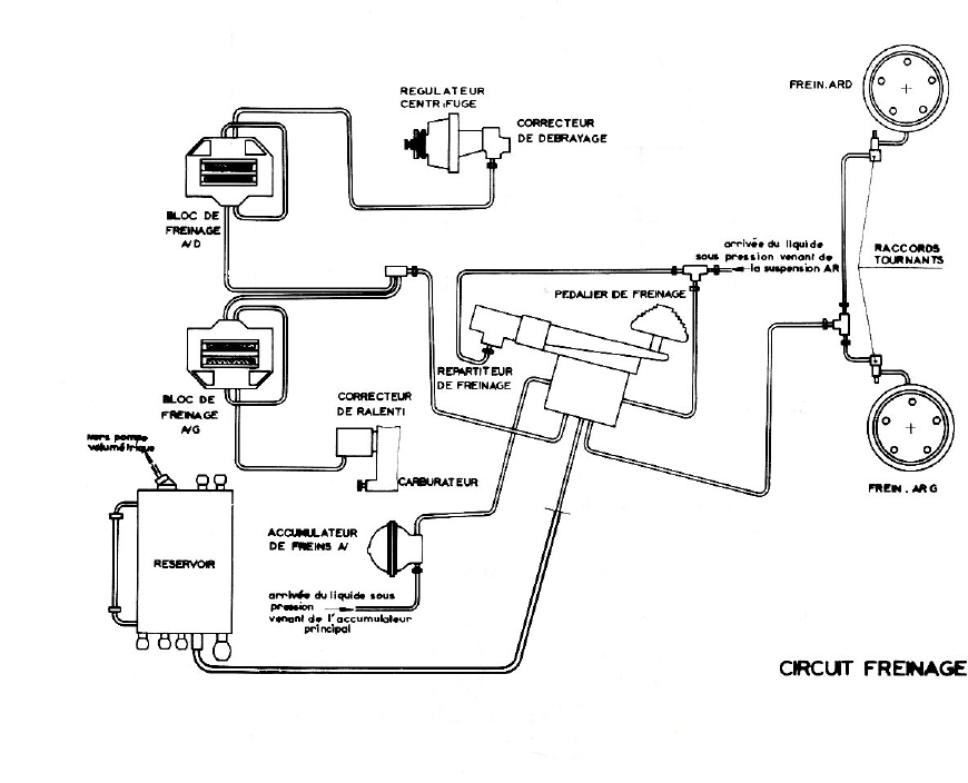
Un dessin peut aider ;)
Hydraulique3.jpg
Hydraulique3.jpg (178.55 Kio) Vu 8385 fois
Sly,
DS 21IE Hydro Pallas avril 1971 AC318
Avatar du membre
Eric_cpn
Messages : 1081
Enregistré le : sam. 3 nov. 2012 18:48
Pays :
Numéro de membre :
Localisation : Orléans (45)

Re: Freinage

Message par Eric_cpn »

En effet, ca passe par la vanne de priorité sur ton modèle
2023-05-08_214439.png
2023-05-08_214439.png (10.2 Kio) Vu 8366 fois
Eric- DS23 IE 1973 AM73- ID19F 1965 AM66 - ID19P AM59
christophe59560
Messages : 20
Enregistré le : dim. 2 avr. 2023 22:19
Pays : France
Numéro de membre :

Re: Freinage

Message par christophe59560 »

Bonjour,

Merci pour les schémas, donc ça peut provenir de la vanne de priorité alors ?

Merci
Avatar du membre
Eric_cpn
Messages : 1081
Enregistré le : sam. 3 nov. 2012 18:48
Pays :
Numéro de membre :
Localisation : Orléans (45)

Re: Freinage

Message par Eric_cpn »

Oui tout à fait.
Eric- DS23 IE 1973 AM73- ID19F 1965 AM66 - ID19P AM59
Avatar du membre
Ganesh
Messages : 197
Enregistré le : dim. 20 janv. 2013 20:55
Pays : france
Numéro de membre :
Localisation : Isère 38

Re: Freinage

Message par Ganesh »

christophe59560 a écrit : mer. 10 mai 2023 11:35 Bonjour,

Merci pour les schémas, donc ça peut provenir de la vanne de priorité alors ?

Merci
Tu peux lire ici ya de quoi t'occuper :idea:

https://www.ideale-ds.com/forum/viewtop ... aulique%20.
Sly,
DS 21IE Hydro Pallas avril 1971 AC318
christophe59560
Messages : 20
Enregistré le : dim. 2 avr. 2023 22:19
Pays : France
Numéro de membre :

Re: Freinage

Message par christophe59560 »

Bonjour

Avez vous des adresses où je peux trouver les fameux Mano et les tubes de liaison ? Merci
christophe59560
Messages : 20
Enregistré le : dim. 2 avr. 2023 22:19
Pays : France
Numéro de membre :

Re: Freinage

Message par christophe59560 »

Bonjour personne peut me dire où trouver le nécessaire pour prendre les pressions ? Merci
Répondre